 
         
        升膜蒸發器簡介
升膜式蒸發器它依據虹吸泵原理操作,升膜式蒸發器根據在沸騰過程中產生的蒸汽氣泡的升力,液體和蒸汽并流向上流動,同時,產生的蒸汽量增加,從而,在管壁上產生流動的膜,即液體向上“爬”;并流向上運動有肋于在液體中產生高度的湍流;這種蒸發器的特征是具有長的加熱管(約為5~7M),但加熱室和沸騰室之間的溫度差也必須大,否則,蒸汽流的能量不足于輸送液體和產生爬升的膜。
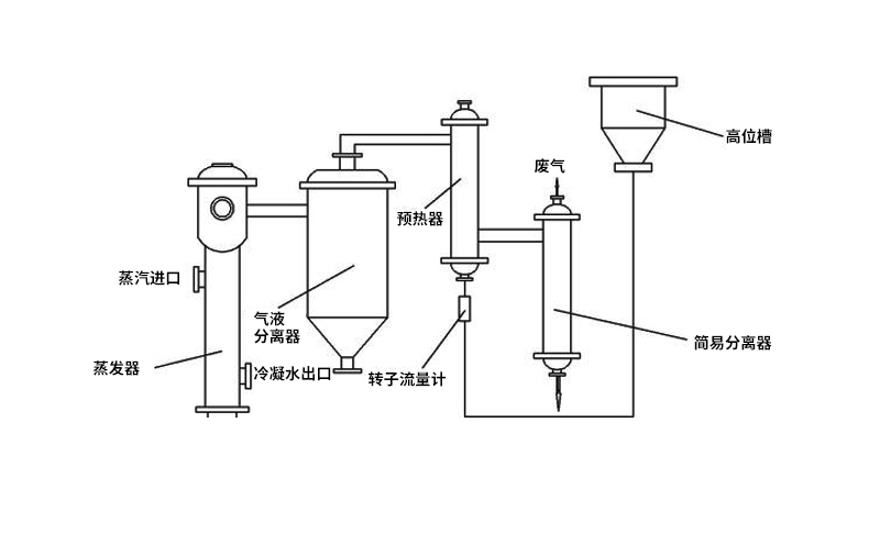
升膜蒸發器工作原理
升膜蒸發器的加熱室由單根或多根垂直管組成,加熱管長徑之比為100~150,管徑在25~50mm之間。原料液經預熱達到沸點或接近沸點后,由加熱室底部引入管內,為高速上升的二次蒸汽帶動,沿壁面邊呈膜狀流動、邊進行蒸發,在加熱室頂部可達到所需的濃度,完成液由分離器底部排出。二次蒸汽在加熱管內的速度不應小于 10m/s,一般為20~50m/s,減壓下可高達100~160m/s或更高。
若將常溫下的液體直接引入加熱室,則在加熱室底部必有一部分受熱面用來加熱溶液使其達到沸點后才能汽化,溶液在這部分壁面上不能呈膜狀流動,而在各種流動狀態中,又以膜狀流動成效更好,故溶液應預熱到沸點或接近沸點后再引入MVR蒸發器。
升膜蒸發器結構特點
1、升膜蒸發器結構簡單,維修方便,可在減壓,常壓和加壓下操作;
2、濃縮比不能太高,如濃縮比過高,則因料液少,管壁濕潤差,形成固體溶質粘附在壁上的“ 干管”現象,不僅增加熱阻,而且堵塞加熱管;
3、升膜蒸發器只適用于蒸發中等粘度的料液,不適于有晶體析出的物料,不適于易結垢物料;
4、蒸發水量可達0.5t/h~5t/h3) 適于食品藥品等熱敏性物料的蒸發,適于處理量較小的項目;
5、料液在管內的停留時間只有數秒鐘乃至數十秒鐘,這樣短的時間,而且存液量小,高溫多效蒸發器特別適用于熱敏性料液之濃縮,例如牛奶、橘子汁、醫藥的青霉素和鏈霉素、以及農藥的春雷霉素和赤霉素等等,可避免或減少物料的熱分解。
 微信二維碼
                微信二維碼
             公眾號二維碼
                公眾號二維碼